濃硫酸泵、稀硫酸泵、卸酸堿泵、酸洗泵、稀堿泵、鹽酸泵、鹽水泵選FSB氟塑料合金離心泵
時間:2012/8/23 來源:浙江揚子江泵業有限公司
一、設計特點:
    我公司生產的FSB系列氟塑料合金離心泵,可在-80—150度溫度的條件下,長期輸送任意濃度的各種酸、堿、鹽、強氧化劑等多種腐蝕性介質,其殼體及過流部分全部用F46氟合金制成,它集多種氟塑料之優點,具有特強的耐腐蝕性,并具有機械強度高,不老化,無毒素分解優點。該產品機械強度高,設計合理,結構緊湊,性能可靠,使用維修方便,流道光滑效率高,節約能源。
FSB氟塑料合金離心泵屬于單級單吸懸臂式離心泵,該泵過流部件泵體、葉輪、泵蓋等全部采用純凈的氟塑料合金高溫模壓制造,無雜質析出,十分適用于輸送高純度的化學性介質;該系列泵具有機械強度高、設計合理、結構緊湊、性能可靠、使用維修方便、流道光滑效率高、節約能源等優點。
二、用 途:
     FSB氟塑料合金離心泵適用于石油、化工、制藥、農藥、酸洗、染料、油漆、冶煉、造紙、電鍍、食品等行業輸送各類酸性、堿性腐蝕性液體。該系列泵所有規格泵體、泵蓋、葉輪、機械密封等配件均可與FSB(D)型短支架直聯式氟合金離心泵互換。
三、產品結構:
泵的軸封: 該泵采用目前為先進的外裝式四氟波紋管機械密封,擁有多層保護,延長了機封使用壽命,對于輸送含雜質顆粒介質時,可配用無冷卻水單端面硬對硬(碳化硅對碳化硅)機械密封,所以用戶選型時需考慮到介質中的固體含量。

四、性能曲線:
 
 
五、設計特點:
    FSB型氟塑料合金離心泵,過流部件全部采用氟塑料合金制造,結構緊湊.操作簡單、價格低廉。兩種型號的泵殼、葉輪、機封等均可互換使用, 因此深受廣大用戶的歡迎。
六、結構與材料:
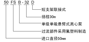
七、型號及意義:

八、性能與參數表:
| 型 號 | 流 量 | 揚 程(m) | 口 徑 (mm) | 功 率 (Kw) | 轉 速 | 汽蝕余量 | 效 率 | ||
| 進口 | 出口 | 軸功率 | 電機功率 | ||||||
| FSB長支架 | |||||||||
| 25FSB-10 | 3.6 | 10 | 25 | 25 | 0.69 | 1.5 | 2900 | 3.0 | 35 | 
| 25FSB-20 | 3.6 | 20 | 25 | 25 | 0.97 | 1.5 | 2900 | 3.0 | 35 | 
| 25FSB-25 | 3.6 | 25 | 25 | 25 | 1.25 | 1.5 | 2900 | 3.0 | 35 | 
| 40FSB-15 | 5 | 15 | 40 | 32 | 0.51 | 3.0 | 2900 | 3.0 | 40 | 
| 40FSB-20 | 10 | 20 | 40 | 32 | 1.16 | 3.0 | 2900 | 3.0 | 42 | 
| 40FSB-30 | 10 | 30 | 40 | 32 | 1.18 | 3.0 | 2900 | 3.0 | 52 | 
| 40FSB-40 | 6.3 | 40 | 40 | 25 | 3.1 | 4.0 | 2900 | 3.0 | 40 | 
| 40FSB-50 | 6.3 | 50 | 40 | 25 | 3.55 | 4.0 | 2900 | 3.0 | 52 | 
| 40FSB-80 | 6.3 | 80 | 40 | 25 | 7.11 | 7.5 | 2900 | 3.0 | 52 | 
| 50FSB-20 | 12.5 | 20 | 50 | 32 | 1.49 | 3.0 | 2900 | 3.5 | 55 | 
| 50FSB-25 | 12.5 | 25 | 50 | 32 | 1.86 | 3.0 | 2900 | 3.5 | 55 | 
| 50FSB-30 | 15 | 30 | 50 | 32 | 1.90 | 3.0 | 2900 | 3.5 | 54 | 
| 50FSB-40 | 12.5 | 40 | 50 | 32 | 4.3 | 7.5 | 2900 | 3.0 | 39 | 
| 50FSB-50 | 12.5 | 50 | 50 | 32 | 5.8 | 7.5 | 2900 | 3.0 | 39 | 
| 65FSB-32 | 25 | 32 | 65 | 50 | 4.8 | 5.5 | 2900 | 2.0 | 45 | 
| 65FSB-40 | 25 | 40 | 65 | 40 | 7.2 | 11 | 2900 | 3.0 | 52 | 
| 65FSB-50 | 25 | 50 | 65 | 40 | 8.6 | 11 | 2900 | 3.5 | 52 | 
| 65FSB-80 | 25 | 80 | 65 | 40 | 14.1 | 18.5 | 2900 | 4.5 | 50 | 
| 80FSB-20 | 50 | 20 | 80 | 65 | 4.7 | 5.5 | 2900 | 3.0 | 45 | 
| 80FSB-25 | 50 | 25 | 80 | 65 | 5.7 | 7.5 | 2900 | 3.0 | 50 | 
| 80FSB-30 | 50 | 30 | 80 | 65 | 6.9 | 7.5 | 2900 | 3.5 | 59 | 
| 80FSB-40 | 50 | 40 | 80 | 50 | 10.2 | 11.0 | 2900 | 3.5 | 48 | 
| 80FSB-50 | 50 | 50 | 80 | 50 | 11.9 | 15.0 | 2900 | 3.5 | 57 | 
| 80FSB-55 | 50 | 55 | 80 | 50 | 13.5 | 18.5 | 2900 | 4.0 | 50 | 
| 80FSB-80 | 50 | 80 | 80 | 50 | 24.6 | 30 | 2900 | 4.0 | 66 | 
| 100FSB-20 | 100 | 20 | 100 | 80 | 8.6 | 11.0 | 2900 | 3.5 | 68 | 
| 100FSB-32 | 100 | 32 | 100 | 80 | 11.9 | 15.0 | 2900 | 3.5 | 68 | 
| 100FSB-40 | 100 | 40 | 100 | 65 | 21.3 | 30.0 | 2900 | 4.5 | 73 | 
| 100FSB-50 | 100 | 50 | 100 | 65 | 23.9 | 30.0 | 2900 | 4.5 | 73 | 
| 125FSB-32 | 160 | 32 | 125 | 80 | 24.15 | 30.0 | 2900 | 5.0 | 70 | 
感謝您訪問我們揚子江泵業的網站m.xinbochuangdz.com,如有任何水泵疑問我們一定會盡心盡力為您提供優質的服務。
- 下一篇:EMC型船用立式離心泵船用泵結構型式和材料
- 上一篇:稀酸泵材質選型











