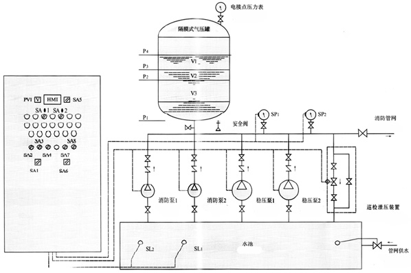
消防增壓穩壓設備工作原理線路圖
時間:2013/12/4 來源:浙江揚子江泵業有限公司

產品用途:
消防增壓穩壓設備適用于多層和高層建筑工程有增壓要求的消火栓給水系統及自動噴水滅火系統等各類消防給水系統。
產品特點:
1、變頻供水設備的隔膜罐一次充氣持久使用,能防止水質污染。
2、設備占地小投資省,自動運行。
3、故障保護,故障自動切換。
4、可與控制中心聯網(可根據設計)
5、消防氣壓供水設備根據標準圖集,98s205、GA30-92、GA30-2002等標準組織生產制造。
工作原理:
消防增壓穩壓設備是通過隔膜將氣水分開。一次充氣常年運行使用,工作時起動水泵水室進水,水壓升高,氣室的氣體被壓縮。水泵在設定的高壓停車,當水壓下降時,氣室氣體膨脹,隔膜收縮,壓迫水室出水,在設定的壓差低壓時補水泵啟動,這樣周而復始,通過電接點壓力表和自動控制箱控制連續供水。
安裝要求:
1、供水設備產品安裝前應仔細檢查泵體流產內有無硬質物,以免運行時損壞葉輪和泵體。
2、安裝時管路理量不允許加在泵上,以免使泵變形,影響正常運行。
3、擰緊地腳螺栓,以免起動時振動對泵性能產生影響。
4、供水設備在泵的進、出口管路上安裝調節閥,在泵出口附近安裝壓力表,以控制泵在額定工況內運行,確保泵的正常使用。
5、排出管路如裝逆止閥應裝在閘閥的外面。
6、泵的安裝方式分為硬性聯接安裝和柔性聯接安裝。
消防增壓穩壓設備構成及性能:
本設備由隔膜式氣壓罐、水泵、遠傳壓力表、閥門、管道及電控柜等組成。是消防給水系統理想的消防增壓穩壓設備,它能使消防管道系統始終保持不利點消火栓及自動噴水所需的壓力,而且能使壓氣罐始終貯有所要求壓力的消防水量,一旦發生火災,確保消火栓等消防設備可以立即投入撲救。
消防增壓穩壓設備線路圖:
消防增壓穩壓設備選型對照表:
| 序號 | 增壓穩壓設備型號 | 消防壓力(Mpa)P1 | 立式隔膜式氣壓罐 | 配用水泵 | 運行壓力 (Mpa) | 穩壓水容積(L) | ||||
| 型號規格 | 工作壓力比αb | 消防儲水容積(L) | 型 號 | |||||||
| 標定容積 | 實際容積 | |||||||||
| 1 | ZW(L)-1-X-7 | 0.10 | XQG800×0.6 | 0.60 | 300 | 319 | 25LG3-10×4 N=1.5kw | P1=0.10 PS1=0.26 P1=0.23 PS2=0.31 | 54 | |
| 2 | ZW(L)-1-Z-10 | 0.16 | XQG800×0.6 | 0.80 | 150 | 159 | 25LG3-10×4 N=1.5kw | P1=0.16 PS1=0.26 P1=0.23 PS2=0.36 | 70 | |
| 3 | ZW(L)-1-X-10 | 0.16 | XQG800×0.6 | 0.60 | 300 | 319 | 25LG3-10×5 N=1.5kw | P1=0.16 PS1=0.36 P1=0.33 PS2=0.42 | 52 | |
| 4 | ZW(L)-1-X-13 | 0.22 | XQG1000×0.6 | 0.76 | 300 | 329 | 25LG3-10×4 N=1.5kw | P1=0.22 PS1=0.35 P1=0.32 PS2=0.40 | 97 | |
| 5 | ZW(L)-1-XZ-10 | 0.16 | XQG1000×0.6 | 0.65 | 450 | 480 | 25LG3-10×4 N=1.5kw | P1=0.16 PS1=0.33 P1=0.30 PS2=0.38 | 86 | |
| 6 | ZW(L)-Ⅰ-XZ-13 | 0.22 | XQG1000×0.6 | 0.67 | 450 | 452 | 25LG3-10×5 N=1.5kw | P1=0.22 PS1=0.41 P1=0.38 PS2=0.46 | 80 | |
| 7 | ZW(L)-Ⅱ-Z- | A | 0.22 -0.38 | XQG800×0.6 | 0.80 | 150 | 159 | 25LG3-10×6 N=2.2kw | P1=0.38 PS1=0.53 P1=0.50 PS2=0.60 | 61 |
| 8 | B | 0.38 -0.50 | XQG800×1.0 | 0.80 | 150 | 159 | 25LG3-10×8 N=2.2kw | P1=0.50 PS1=0.68 P1=0.65 PS2=0.75 | 51 | |
| 9 | C | 0.50 -0.65 | XQG1000×1.0 | 0.85 | 150 | 206 | 25LG3-10×9 N=2.2kw | P1=0.65 PS1=0.81 P1=0.78 PS2=0.86 | 59 | |
| 10 | D | 0.65 -0.85 | XQG1000×1.6 | 0.85 | 150 | 206 | 25LG3-10×11 N=3.0kw | P1=0.85 PS1=1.04 P1=1.02 PS2=1.10 | 57 | |
| 11 | E | 0.85 -1.0 | XQG1000×1.6 | 0.85 | 150 | 206 | 25LG3-10×13 N=4.0kw | P1=1.00 PS1=1.21 P1=1.19 PS2=1.27 | 50 | |
| 12 | ZW(L)-Ⅱ-X- | A | 0.22-0.38 | XQG800×0.6 | 0.78 | 300 | 302 | 25LG3-10×6 N=2.2kw | P1=0.38 PS1=0.53 P1=0.50 PS2=0.60 | 72 |
| 13 | B | 0.38-0.50 | XQG800×1.0 | 0.78 | 300 | 302 | 25LGW3-10×8 N=2.2kw | P1=0.50 PS1=0.68 P1=0.65 PS2=0.75 | 61 | |
| 14 | C | 0.50-0.65 | XQG1000×1.0 | 0.78 | 300 | 302 | 25LG3-10×10 N=3.0kw | P1=0.65 PS1=0.88 P1=0.86 PS2=0.93 | 51 | |
| 15 | D | 0.65-0.85 | XQG1200×1.6 | 0.85 | 300 | 355 | 25LG3-10×13 N=4.0kw | P1=0.85 PS1=1.05 P1=1.02 PS2=1.10 | 82 | |
| 16 | E | 0.85-1.0 | XQG1200×1.6 | 0.85 | 300 | 355 | 25LG3-10×15 N=4.0kw | P1=1.00 PS1=1.21 P1=1.19 PS2=1.26 | 73 | |
| 17 | ZW(L)-Ⅱ-XZ- | A | 0.22-0.38 | XQG1200×0.6 | 0.80 | 450 | 474 | 25LG3-10×6 N=2.2kw | P1=0.38 PS1=0.53 P1=0.50 PS2=0.60 | 133 |
| 18 | B | 0.38-0.50 | XQG1200×1.0 | 0.80 | 450 | 474 | 25LG3-10×8 N=2.2kw | P1=0.50 PS1=0.68 P1=0.65 PS2=0.75 | 110 | |
| 19 | C | 0.50-0.65 | XQG1200×1.0 | 0.80 | 450 | 474 | 25LG3-10×10 N=3.0kw | P1=0.65 PS1=0.81 P1=0.78 PS2=0.86 | 90 | |
| 20 | D | 0.65-0.85 | XQG1200×1.6 | 0.80 | 450 | 474 | 25LG3-10×12 N=4.0kw | P1=0.85 PS1=1.04 P1=1.02 PS2=1.10 | 73 | |
| 21 | E | 0.85-1.0 | XQG1200×1.6 | 0.80 | 450 | 474 | 25LG3-10×14 N=4.0kw | P1=1.00 PS1=1.21 P1=1.19 PS2=1.27 | 64 | |
感謝您訪問我們揚子江泵業的網站m.xinbochuangdz.com,如有任何水泵疑問我們一定會盡心盡力為您提供優質的服務.
- 下一篇:箱式疊壓泵一體化消防增壓穩壓設備工作原理
- 上一篇:清水離心泵的選型






