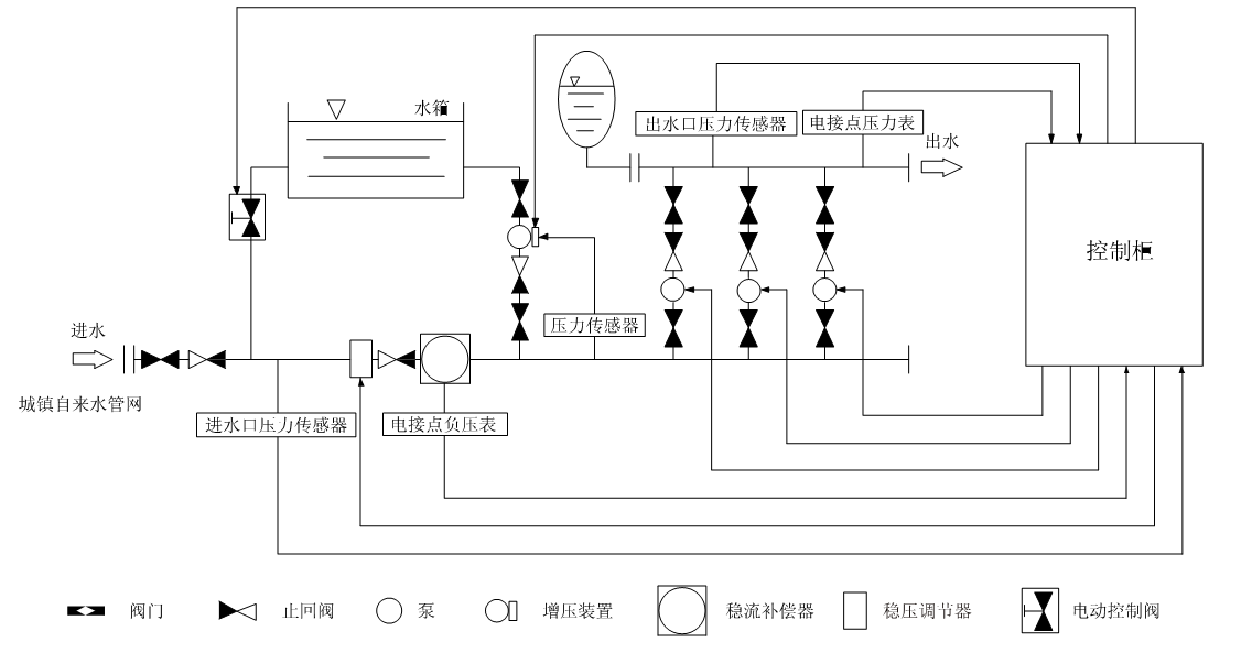
箱式管網疊壓變頻供水設備工作原理示意圖
時間:2013/7/16 來源:浙江揚子江泵業有限公司

箱式管網疊壓變頻供水上設備主要是由密封結構水箱、增壓設備、穩流器及泵組組成。系統分兩路進水,一路進水箱,一路進穩流器。當水量小,自來水服務壓力高時,設備直接從自來水管網取水,疊壓供水。當自來水服務壓力低時,增壓裝置開水工作,將水箱內的水加壓到設置的服務壓力,進行差量補償,從而達到節能、無二次污染、恒壓供水的目的。對市政自來水管網沒有影響,是供水領域的新一代節能產品。
u適用范圍
居民生活用水:如高層建筑、居民小區、別墅等
公 共 場 所:如醫院、學校、體育館、高爾夫球場、機場
商 用 大 廈:如賓館、寫字樓、百貨商場、大型桑拿浴等
灌 溉:如公園、游樂場、果園、農場等
制 造 業:如生產制造、洗滌裝置、食品工業、工廠等
其 他:水池及其他形式供水的改造等
u功能特點
保持恒壓壓力
一設備通過壓力傳感器實時檢測出口壓力,將檢測和設定值進行比較運算,確定水泵的投入臺數和變頻器的輸出頻率(反映為電機及水泵的轉速),以實現恒壓的目的。當自來水管網壓力波動使得壓力值小于正常壓力值,進水量暫時小于出水量時,系統自動將穩壓裝置關到合適的位置,并啟動增壓裝置通過多點取水,進行加壓,直至進水口壓力到達市政自來水管網正常壓力值,確保設備進水口水量充足,以滿足用戶的用水需求。
高度自動化
-系統能實現全自動控制,具有手動/自動切換、主備泵定時輪換、壓力調整、恒壓、高低壓保護、缺相保護、過載保護、過熱保護、缺水保護、自動休眠、瞬間跳閘保護等功能。
疊壓運行,節省費用
-系統保證管道恒壓是根據用水量的變化調整投入臺數和運轉速度,用水量大時投入功率大,用水量小時投入功率小。小水用量時(如夜間)系統由小功率泵變頻調速恒壓供水。系統一直在高效率點運行。因而大大降低了運行費用。
-充分利用市政管網水源本身具有的壓力,差多水補多少,只需在市政壓力基礎上補壓即可,大限度地發揮了變頻器變頻調速的節能效果。節能效果十分顯著。
衛生
-過流部件均采用不銹鋼等食品級材料制造,符合國標涉水衛生規范。
-箱式管網疊壓設備能通過用水,每天自動切換至水箱供水,使得水箱內貯水每天更新,確保用水衛生。整套供水設備潔凈衛生,以連續密閉的增壓供水方式,安全保證了市政水源的國家水質衛生標準。從根本上避免了各種水源污染問題。
反沖洗功能
-系統具有反沖洗控制功能,當水箱使用一段時間后,系統利用水泵的高壓水定期對水箱進行沖洗,同時將含有雜質的水排放出去,確保水箱內不會產生污垢,保證用戶用水潔凈。
u箱式管網疊壓變頻供水上設備示意圖

感謝您訪問我們揚子江泵業的網站m.xinbochuangdz.com,如有任何水泵疑問我們一定會盡心盡力為您提供優質的服務。
- 下一篇:變頻無負壓自動增壓給水設備工作原理圖
- 上一篇:ZW消防增壓穩壓設備工作原理






